Project I ALMAGREEN – MISIONES CDTI

PROJECT I ALMAGREEN - MISIONES CDTI

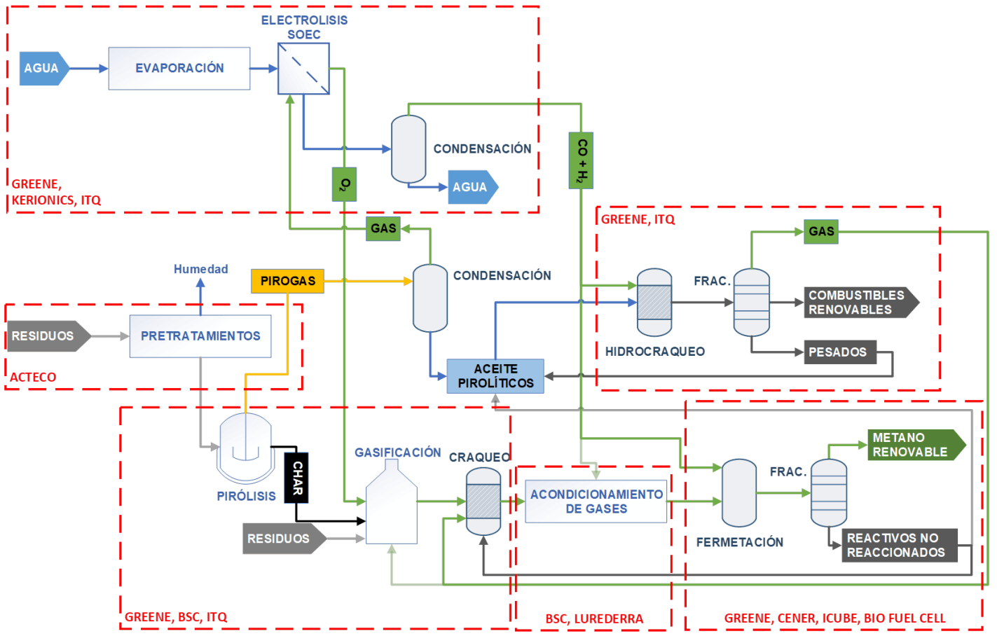
➡️ The ALMAGREEN project aims to create a flexible and sustainable system for the production and storage of renewable energy from various waste materials. Using technologies such as pyrolysis, gasification, fermentation and SOEC electrolysis, these wastes will be transformed into methane, hydrogen and renewable liquid fuels. A key challenge is the development of a 500 W SOEC stack, capable of reversible operation to produce H2, O2, syngas and oxy-combustion, led by Kerionics.
 
➡️ Kerionics is playing a crucial role in the development and operation of the 500 W SOEC stack, in collaboration with ITQ and GREENE. This stack is vital for the efficiency and adaptability of the project, enabling the production of various energy products. Funded by the CDTI with European funds, ALMAGREEN demonstrates the EU’s commitment to innovation and sustainability, fostering collaboration to address energy and environmental challenges.
almagreen kerionics
Captura de pantalla 2025 09 11 153551